开关关断长延时电路图(一)
开关关断长延时电路如下图所示,将定时器、光电耦合器、桥式可控硅交流开关和双向可控硅组合在一起,构成开关断开长延时电路。当控制按钮释放后,保持电机或其它交流电器通电1小时。按钮闭合,2脚电压降压Ucc/3以下,输出端3脚变高,发光管导通发光,桥式可控硅交流开关触发双向可控硅使电机运转。同时7脚的电容器开始充电,直至其电压上升到2Ucc/3时,定时器输出端变低,电机才停止运转。

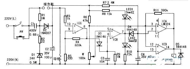
开关关断长延时电路图(二)
接通电源后,由于继电器J和按钮开关AN的触点均处于断开状态,被控制的电器(以下称为负载)及本电路均不工作,待机功耗为0。按下电源启动按钮AN后,本控制电路和负载同时得电,负载进入待机状态,电路中C1、D1、D2、C2、R1、R2构成的电容降压整流电路提供24V电源。
由于待机状态下负载工作电流小,电流取样导线上的压降也小,通常不大于1mV。该电压经R3送入ICC,R4,R5组成的放大倍数为2500倍的放大电路,经放大后输出峰值电压约2.5V的脉动直流电压,再经D3,C3,R9构成的滤波电路得到约2.5V的直流电压。此电压在ICB、R6、W构成的电压比较器中与ICB(⑤脚ref电压(可在调整时通过调整电位器W改变)比较后,ICB7脚输出高电平。驱动LED2工作,24V电源电压经R7向C4充电,C4两端电压由O开始缓慢升高,在此电压升高到16V之前,ICA、ICD构成的电压比较器输出高电平,继电器J吸合将AN短路,此时可松开AN,电路不会断电。
直至C4上电压升高到16V左右(按本电路参数设计约4min),ICA、ICD并联构成的电压比较器翻转,继电器J断开,电路全部断电。如果在此4min时间内负载工作,那么按上述分析,ICB7脚输出低电平,驱动LED1工作,D4使C4放电并抑制R7向C4充电,C4上电压被钳位于O.7V左右,继电器J保持吸合。R11的作用是给ICA、ICD构成的电压比较器一个正反馈作用,输入输出具有施密特触发器特性。以免继电器断开瞬间由于ICB(⑤脚ref电压波动产生误动作。
