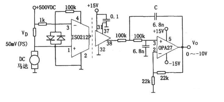
ISO212P是由两个小型变压器组成的变压器耦合的隔离放大电路,它可以在具有几百伏电压的电路中进行电流检测时解决高电压隔离的问题。一种应用案例如图所示,它可以实现马达的电流检测。

该电路中采用了隔离放大器ISO212P,该器件为双口隔离小型化集成电路。图中的马达为500V供电的直流电动机,在马达供电回路中串入一个小电阻,以实现电流检测,其阻值的选择应满足最大电流时产生50mV的最大电压信号。由采样电阻取出的信号以反相输入方式加到隔离放大器ISO212P的引脚3,该放大器的同相输入端(引脚l)接输入地。需要注意的是:ISO212P的输入地(引脚2)与马达供电电源的地点不应相连,即二者不共地。
以上介绍了ISO212P用于高压马达的电流检测的实用案例,ISO212P的使用有效地隔离了高压,从而间接地测出高压马达的电流,非常的实用。